配件
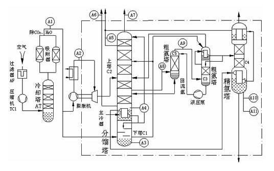
空分过程工艺流程


空分过程工艺测点及选型
序号 | 测点位置 | 测量组分 | 用途 | 分析仪选型 | 取样探头 | 名称 |
1 | 原料空气净化出口 | H2O:0~10PPm | 工艺控制 | FN304C露点仪 | 直采式 | FN-6600型 空分过程气体分析系统 |
CO2:0-5PPm | FN316C红外分析仪 | |||||
2 | 下塔液空中 | O2:20~40% | FN321C氧分析仪 | |||
3 | 主冷器或储槽 | CnHm:0~200PPm | FN2010C总烃分析仪 | |||
4 | 下塔污氮中 | O2:0~10% | FN311C氧分析仪 | |||
5 | 氧压机后氧气 | H2O:0~10PPm | FN304C露点仪 | |||
纯氧O2:98~100% | FN321C氧分析仪 | |||||
乙炔:C2H2:0-0.1ppm | FN2011C色谱仪 | |||||
CnHm:0~200PPm | FN2010C总烃分析仪 | |||||
6 | 氩馏分 | 氧中氩Ar:0~15% | FN313C氩分析仪 | |||
7 | 粗氩 | 氩中氧O2:0~10% | FN311C氧分析仪 | |||
Ar:80~100% | FN313C氩分析仪 | |||||
8 | 产品氮气 | 氮中氧O2:0~10PPm | FN301C氧分析仪 | |||
H2O:0~10PPm | FN304C露点仪 | |||||
9 | 产品氩气 | 氩中氧O2:0~10PPm | FN301C氧分析仪 | |||
H2O:0~10PPm | FN304C露点仪 | |||||
氩中氮:0~10PPm | 微量氮分析仪 |

